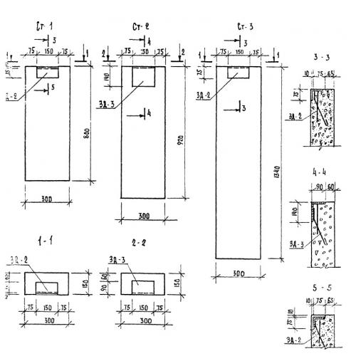
Ст-3

Чертеж изделия:
Характеристики изделия:
ПараметрЗначение
длина300 мм
ширина150 мм
высота1340 мм
вес150 кг
серияТП 320-55

СТ-3 Опоры (бетонные столбики). Малые архитектурные формы и элементы благоустройства улиц, дорог, площадей по серии ТП 320-55.